ماجرای ابر 5 کیلومتری «متان» بر فراز «آرادکوه»/ از انکار شهرداری تا تائید محیط زیست
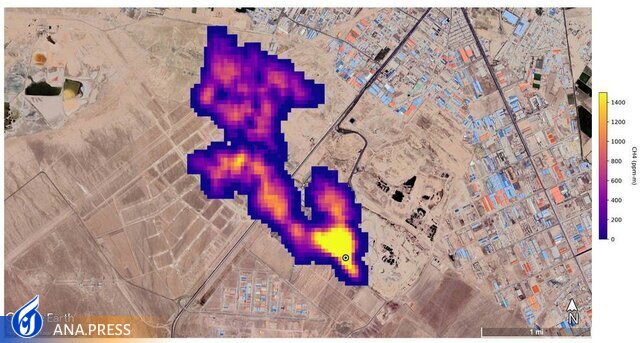
به گزارش گروه جامعه خبرگزاری آنا، محققان ناسا، ظرف ۵ ماه گذشته و به دنبال نصب طیفسنج تصویربرداری (EMIT) در ایستگاه فضایی بینالمللی با قابلیت تشخیص گازهای گلخانهای از جمله متان و دیاکسیدکربن، موفق به شناسایی ۵۰ ابر ساطعکننده متان در چند منطقه جهان از جمله آسیای مرکزی (ترکمنستان) خاورمیانه و جنوب غربی ایالات متحده (حوزه پرمین، جنوب شرقی نیومکزیکو و یکی از بزرگترین میادین نفتی جهان) شدهاند که به استناد تصاویر ثبت شده توسط این طیفسنج، یکی از این کانونها شامل ابری از گاز متان به طول ۵ کیلومتر، در آسمان جنوب تهران و بر بالای یک مجتمع دپوی زباله شناسایی شده و طبق تصاویر به دست آمده، این ابر ۵ کیلومتری در هر ساعت حدود ۸۵۰۰ کیلوگرم متان به هوا میفرستد.
از آنجاییکه تنها مرکز وسیع دپوی زباله در جنوب تهران با مختصاتی که مورد اشاره گزارش ناساست، سایت آرادکوه و متعلق به مرکز مدیریت پسماند شهرداری تهران است، توجهها این روزها به این مرکز جلب شده است.
** تراکم این گاز همیشه زیر ۵ درصد بوده است
حسین حیدریان، معاون پردازش و دفع سازمان پسماند شهرداری در اولین واکنش به این اطلاعات با تکذیب ایجاد ابر متان به دلیل دپوی زباله در جنوب تهران گفته بود: «اگر دپوی زباله عامل ایجاد ابر متان بود باید در طول ۶۰ سال گذشته هم دیده میشد در حالی که تراکم این گاز همیشه زیر ۵ درصد بوده است.

**وجود ابر متان تنها در حد یک خبر است و نیاز به بررسی دارد
مدیرعامل سازمان مدیریت پسماند تهران نیز امروز در حاشیه مراسم بهرهبرداری از نخستین مرکز MRF تهران در جمع خبرنگاران گفته است: این موضوع صرفا در حد یک گزارش خبری منتشر شده و پرسش ما از دانشکده محیط زیست دانشگاه تهران و محیط زیست تهران با این پاسخ مواجه شد که هنوز به صورت مکتوب از دستگاههای بالادستی در این خصوص چیزی منتشر نشده و این مسئله تنها در حد یک خبر است که نیاز به بررسی دارد.
**ما اقدامی که در کهریزک موجب تولید گاز متان شود انجام ندادهایم
وی با بیان اینکه ما اقدامی که در کهریزک موجب تولید گاز متان شود انجام ندادهایم. گفت:البته بحث پسماند «تر» در مجموعه آرادکوه وجود دارد که هوادهی برای آن انجام میشود؛ اما اقدامی که گاز متان در این مجموعه تولید کند ما نداشتهایم.
این درحالی است که 4 سال پیش مجتبی یزدانی معاون خدمات شهری شهرداری تهران از انجام مذاکرات نهایی برای استحصال گاز متان و تبدیل آن به انرژی و انتخاب شرکت واجد شرایط برای احداث زبالهسوز ۳۲۰۰ تنی در آیندهای نزدیک خبر داده بود.
**وجود گاز متان در آرادکوه دور از انتظار نیست/ شهرداری باید برای استحصال آن اقدام کند
امروز داریوش گلعلیزاده رئیس مرکز ملی هوا و تغییر اقلیم سازمان حفاظت محیطزیست وجود گاز متان را دور از انتظار ندانسته و گفته است: گازهای گلخانهای نباید وارد محیط شود و سازمان مدیریت پسماند شهرداری تهران وظیفه دارد که این گازها را استحصال کند.
وی افزود: این گازها باید تبدیل به بیوگاز شده و به صورت انرژی تولیدی مورد استفاده قرار گیرد.
گلعلیزاده با اشاره به حجم تولید روزانه ۷ تا ۷.۵۰۰ تن زباله در شهر تهران و انتقال آن به مرکز آراد کوه ابراز داشته است: بخش قابل توجهی از این زبالهها در آرادکوه دفن میشود که تولید متان دارند.

**نقشه میزان انتشار گاز ازن و متان در سطح کشور در حال تهیه است
رئیس مرکز ملی هوا و تغییر اقلیم سازمان حفاظت محیط زیست در پاسخ به این سوال که آیا وسیلهای در کشور برای سنجش تولید این نوع گاز وجود دارد یا خیر گفت: نقشه میزان انتشار گاز ازن و متان در سطح کشور از سوی سازمان مدیریت بحران و سازمان جغرافیایی ارتش در حال تهیه است.
به گفته وی متان از جمله گازهای گلخانهای است که باید میزان انتشار آن کنترل شود، اما در محدوده ذکر شده، علاوه بر مرکز آرادکوه، برخی دامداریهای آن اطراف نیز در تولید گاز متان موثر هستند.
**شهرداری تهران باید به سمت حذف دفن سنتی پسماند برود
رئیس مرکز ملی هوا و تغییر اقلیم سازمان حفاظت محیط زیست ایجاد مراکز میانی مدیریت پسماند (MRF) را یکی از راهحلهای کنترل این گاز دانسته و گفته است: در نهایت شهرداری تهران باید به سمت حذف دفن سنتی پسماند برود و با کمک فناوریهای جدید به تولید انرژی از آن بپردازد.
انتهای پیام/
انتهای پیام/


