انکار گزارش ناسا درباره گاز متان
به گزارش گروه دیگر رسانهها خبرگزاری آنا، مهدی چمران دیروز اعلام کرد: «تصویر منتشرشده ناسا از توده گاز متان در جنوب تهران، درست نیست و گویا برای یک کشور دیگر است.»
۲۶ اکتبر ۲۰۲۲ (۴ آبان ۱۴۰۱) آژانس خبری فرانس پرس AFP در گزارشی از نتایج تحقیقات جدید NASA درباره شناسایی کانونهای انتشار گاز متان در جهان خبر داد.
در گزارش فرانس پرس گفته شده بود که ناسا، از ژوئن ۲۰۲۲ از طریق نصب نرمافزار EMIT در ایستگاه فضایی بینالمللی ISS بیش از ۵۰ «ابرساطعکننده» متان را در آسیای مرکزی، خاورمیانه و جنوب غربی ایالات متحده شناسایی کرده و این «ابرساطعکنندهها» عموما مکانهای مرتبط به بخشهای سوخت فسیلی (زغالسنگ، نفت یا گاز طبیعی) تصفیه زباله و کشاورزی هستند.
در گزارش فرانسپرس به نقل از بیل نلسون، رییس ناسا آمده بود که «برخی از ستونهای کشفشده از بزرگترینهایی هستند که تاکنون دیده شدهاند و آنچه در این مدت کوتاه پیدا کردیم فراتر از آن چیزی است که میتوانیم تصور کنیم.»
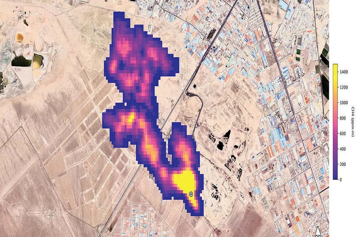
طبق این گزارش و بنا به اعلام رییس ناسا، نرمافزار EMIT در فاصله ماه ژوئن تا اکتبر ۲۰۲۲، بزرگترین کانونهای انتشار گاز متان را در شهر بندری هزار (ترکمنستان) نیومکزیکو (ایالات متحده امریکا) و تهران شناسایی کرده است.
توده متان شناساییشده در شهر بندری ترکمنستان که در جوار میدان نفتی و گازی این شهر شناسایی شده ابعادی بیش از ۳۲ کیلومتر داشته، طول توده گاز متان ساطعشده از بزرگترین میدان نفتی جهان در نیومکزیکو هم حدود ۳.۳ کیلومتر بوده و در جنوب تهران هم ارتفاع این توده گازی بر فراز مجتمع تصفیه پسماند (کهریزک / آراد کوه) ۴.۸ کیلومتر تخمین زده شده است.
رییس ناسا اعلام کرده بود که مجموع گاز متان آزادشده در این سه کانون (شهر بندری هزار - نیومکزیکو و جنوب تهران) بیش از ۷۷ هزار کیلومتان در ساعت است؛ از سایت «هزار» در هر ساعت ۵۰ هزار و ۴۰۰ کیلو (۵۰۴۰۰ کیلو) از سایت «نیومکزیکو» در هر ساعت ۱۸ هزار و ۳۰۰ کیلو (۱۸۳۰۰ کیلو) و از سایت تهران در هر ساعت ۸۵۰۰ کیلو متان آزاد میشود.
در گزارش فرانس پرس این هشدار مطرح شده بود که حدود ۳۰ درصد گرمایش جهانی مربوط به انتشار گاز گلخانهای متان است؛ گازی که اگرچه در مقایسه با دیاکسیدکربن، پایداری کمتری در جو دارد، اما در دوره ماندگاری ۲۰ ساله، قدرت تخریبی این گاز ۸۰ برابر بیشتر از دیاکسیدکربن است.
بعد از انتشار این گزارش، مسوولانی از شهرداری تهران و شورای شهر و سازمان مدیریت پسماند به افشای این واقعیت برای اذهان عمومی واکنش نشان دادند و وجود متان بر فراز آرادکوه؛ این سایت ۱۲۰۰ هکتاری ۶۰ ساله تجمیع زباله را تکذیب کردند.
اولین واکنش را محمدمهدی عزیزی؛ مدیرعامل سازمان مدیریت پسماند تهران داشت که گفت: «این موضوع صرفا در حد یک گزارش خبری منتشر شده و پرسش ما از دانشکده محیط زیست دانشگاه تهران و محیط زیست تهران با این پاسخ مواجه شد که هنوز به صورت مکتوب از دستگاههای بالادستی در این خصوص چیزی منتشر نشده و این مساله تنها در حد یک خبر است که نیاز به بررسی دارد. ما اقدامی که در کهریزک موجب تولید گاز متان شود انجام ندادهایم. البته بحث پسماندتر در مجموعه آرادکوه وجود دارد که هوادهی برای آن انجام میشود، اما اقدامی که گاز متان در این مجموعه تولید کند، نداشتهایم.»
شهردار تهران در چند گفتوگوی رسانهای طی دو هفته اخیر، واقعیت تصاویر ناسا را انکار کرد و به سیاست تکذیب متوسل شد و گزارش ناسا را «ادعای غیرقابل تایید» دانست.
آخرین واکنشها تاسفبارتر از باقی اظهارات بود. پرویز سروری؛ نایبرییس شورای اسلامی شهر تهران، هدف ناسا از اعلام خبر انتشار توده گاز متان در جنوب تهران در اثنای اعتراضات مردمی دو ماه اخیر را تزریق فضای ناامیدی در کشور دانست و بر احتمال وجود نگرش سیاسی در اعلام چنین خبری توسط ناسا تاکید کرد و در جمع خبرنگاران گفت: «به دوستان در شهرداری تهران گفتیم کار کارشناسی بر این موضوع را انجام دهند تا مشخص شود موضوع صحت دارد یا خیر؟ اما برای شخص من سوال است این توده متان آیا امروز تشکیل شده که ناسا امروز آن را منتشر کرده؟ چرا قبلا این موضوع را اعلام نکرده است؟ تصور میکنم میخواهند در زمان اغتشاشات اخیر فضاهای ناامیدکننده و موضوعات شبیه به این را مطرح کنند. احساس میکنم پشت این خبر یک نگرش سیاسی وجود دارد، ولی الان قضاوت نمیکنم و گفتیم تا موضوع بررسی شود.»
صرفنظر از ماهیت واکنشهایی که طی دو هفته اخیر در قبال گزارش ناسا منتشر شده و همگی رویکردی سیاستزده به دلیل ملیت گزارشدهندگان از وجود توده گاز متان بر فراز آسمان تهران دارد. در فضای وب فهرست طویلی از گزارشهای جهانی و منطقهای درباره خاصیت متانزایی زبالهها موجود است از جمله که به استناد تصاویر ماهوارهای ثبتشده در موسسات تحقیقات فضایی، طی دهه اخیر، محل تجمیع و دفن زباله در شهرهایی از جمله دهلی، بمبئی، لاهور و بوینوسآیرس هم به عنوان کانونهای انتشار گاز متان به میزان یک الی دو برابر حد مجاز شناسایی شده است.
در بین همه واکنشهای این ایام و بعد از انتشار تصاویر ماهوارهای ناسا، تنها فردی که آنهم با رعایت جوانب احتیاط و با رویکردی محافظهکارانه، وجود متان بر فراز آرادکوه را تایید کرد، از سازمان حفاظت محیط زیست بود، اما حتی او هم نسبت به آسیبزایی تجمیع ۶۰ ساله زباله در سایت آرادکوه، با تامل و تردید موضعگیری کرد.
پیام جوهرچی؛ معاون دفتر مدیریت پسماند سازمان حفاظت محیط زیست بدون هیچ واکنش مثبت یا منفی در قبال گزارش ناسا، از لزوم جایگزینی مجدد سایت آرادکوه گفت: «مراکز دفن قدیمی بهطور قطع قابلیت دفع گاز متان را دارند و نمیتوان این موضوع را حاشا کرد. ما از دو سال گذشته دستورکار طراحی محل دفن زباله را به این شیوه ابلاغ کردیم که باید محل دفنهای زباله جدید و براساس ضوابط و دستورالعمل ابلاغی سازمان محیط زیست ساخته شوند.
به عبارتی لولهگذاریهایی برای خروج گاز متان و استحصال انرژی از متان صورت بگیرد. اگر این کار انجام شود چنین مواردی رخ نمیدهد. در دولت دوازدهم از سوی رییسجمهوری وقت دستور انتقال آرادکوه داده شد چراکه آرادکوه به لحاظ پدافند غیرعامل نیازمند جایگزینی و مکانیابی مجدد است.
با وجود نامههای متعدد اداره کل محیط زیست استان تهران به شهرداری شهرستانها برای مدیریت گازهای متان استخراجی، متاسفانه تاکنون شهرداریها اقدام خاصی انجام ندادهاند در حالی که محل دفن زبالههای ما قدیمی هستند و ۶۰ تا ۷۰ سال از زمان احداث آنها گذشته و تاسیسات لازم برای استحصال گاز از آنها وجود ندارد.»
محافظهکاری جوهرچی زمانی خیلی علنی شد که این کارشناس در پاسخ به صحت تصاویر ماهوارهای ناسا از توده متان بر فراز سایت آرادکوه، به خبرنگار خبرگزاری ایسنا گفت: «در شهر تهران تقریبا روزانه ۷۰۰۰ تن پسماند تولید میشود که تنها ۵۵۰۰ تن ورودی آرادکوه است. حجم مشاهدهشده گاز متان در این مکان مشکوک است.
شاید عکس ماهوارهای در لحظهای که باد غالب بهصورت عمودی وزیده، گرفته شده باشد چراکه در بیشتر مواقع باد افقی میوزد. ضخامت توده (نزدیک به پنج کیلومتر) باید بررسی شود، چون چندین عامل میتواند باعث رخ دادن چنین پدیدهای در جنوب تهران و سمت آرادکوه شود. شاید تنها آرادکوه باعث این اتفاق نباشد بلکه گاوداریهای عمده در منطقه میتواند مزید بر علت شده باشد.»
جایگاه جهانی ایران بابت تولید گاز متان
طی سالهای ۱۳۹۴ تا ۱۳۹۹، سه تحقیق مهم درباره میزان گاز متان تولید شده در میدانهای گازی و سایتهای تجمیعی دفن و معدومسازی زباله منتشر شد که نتایج این تحقیقات از میزان بالای گاز متان تولید شده در این محلها حکایت دارد.
در نتایج تحقیقی که سال ۱۳۹۴ با عنوان «پتانسیل تولید گاز متان در محل دفن زباله تهران» توسط محققان گروه محیطزیست دانشگاه تهران انجام شد آمده است: «دفن زباله رایجترین روش دفع زبالههای جامد شهری MSW در ایران است.
بسیاری از کشورها بازیابی متان پس از دفن زباله را در میان استراتژیهای کاهش گازهای گلخانهای هدف قرار دادهاند، زیرا متان پس از دی اکسید کربن دومین گاز گلخانهای مهم است. گاز محل دفن زباله LFG متشکل از ۵۰ تا ۶۰ درصد متان و ۳۰ تا ۴۰ درصد دی اکسید کربن است. اوج تولید گاز پس از بسته شدن محل دفن زباله اتفاق میافتد و میزان تولید گاز متان (در زمان انجام تحقیق) ۳۸۹۹۷ متر مکعب در ساعت است.»
سال ۱۳۹۷ هم نتیجه تحقیقات کارشناسان پژوهشکده علوم و فنون انرژی دانشگاه صنعتی شریف، میزان بالای گاز متان تولید شده بر اثر گاز مشعل در ایران را تایید کرد.
در نتایج این تحقیق، اعلام شد که سوزاندن گازهای همراه نفت، یکی از سرچشمههای مهم تولید گازهای گلخانهای در ایران است و دی اکسید کربن، اکسیدهای گوگرد، اکسیدهای نیتروژن، مونو اکسید کربن، ذرات معلق، مواد آلی فرار همچون بنزن و تولوئن، فلزات سنگین همچون آرسنیک و جیوه، علاوه بر گازهایی همچون متان، مهمترین ترکیباتی است که بر اثر احتراق گاز مشعل، وارد جو میشوند.
محققان در نتایج به دست آمده از بررسیهای خود اعلام کردند: «سالانه ۴۰۰ هزار تن متان توسط ایران در اتمسفر رها میشود. جمعبندی نتایج محاسبات در مورد کلیه گازهای مشعل ایران، نشان میدهد سالانه حدود ۴۷ میلیون تن دی اکسید کربن و ۲۱۱ هزار تن متان (معادل حدود ۵۳ میلیون تن دی اکسید کربن) حدود ۱۹۸ هزار تن کربن مونو اکسید کربن، ۸۷۸ هزار تن دی اکسید سولفور، ۴۱ هزار تن دوده، ۲۳ هزار تن اکسیدهای نیتروژن و ۸۸ هزار تن هیدروکربنهای فرار غیر از متان، از طریق گاز مشعل در کشور منتشر میشود.
با در نظر داشتن کل میزان انتشار گازهای گلخانهای کشور که حدود ۷۰۰ میلیون تن در سال برآورد میشود، انتشار آلایندههای ناشی از گاز مشعل بالغ بر حدود ۷.۶ درصد از کل میزان انتشار گازهای گلخانهای کشور خواهد بود در حالی که دولت ایران در توافقنامه پاریس متعهد شده تا سال ۲۰۳۰ میزان انتشار گازهای گلخانهای را ۴ الی ۸ درصد کاهش دهد.»
انتهای پیام/


